Accident de la centrale nucléaire de Mihama au Japon

  • Communiqué de presse

  • Crise

  • Sûreté

  • International

09/08/2004

 

Résumé sur la base des informations des autorités japonaises, de l’AFP et de l’ambassade française au japon.

 

Etat le 11 août 2004 à 17h00 :

 

Les trois tranches de la centrale de Mihama sont de conception Westinghouse ; la tranche 3, mise en service en 1976, a une puissance de 826 MWe électrique. Les circonstances de l’accident sont les suivantes :

  • Le réacteur devait s’arrêter ce vendredi 13 août 2004 pour rechargement, et du personnel apportait du matériel dans la salle des machines pour préparer l’arrêt de tranche.
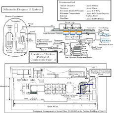
  • Une tuyauterie d’eau alimentaire de 56 cm de diamètre faisant partie du circuit secondaire (voir sur Figure 1) s’est rompue après les réchauffeurs BP et avant la pompe alimentaire principale.

 

Localisation de la tuyauterie rompue & schéma en plan du bâtiment des turbines

Figure 1 : Localisation de la tuyauterie rompue & schéma en plan du bâtiment des turbines

 

La brèche est localisée (Figure 1) sur un circuit se trouvant au plafond du deuxième étage du bâtiment des turbines, au dessus de personnel préparant l’arrêt de tranche.

 

La rupture a dû se propager rapidement sur la moitié de la périphérie (Figure 2) et une longueur équivalente au diamètre de la tuyauterie.

 

Vue au niveau de la rupture du tuyau de diamètre 56 cm

Figure 2 : Vue au niveau de la rupture du tuyau de diamètre 56 cm 

 

Le réacteur 3 de la centrale de Mihama a donc déclenché par arrêt d’urgence initié par l’écart entre le débit d’eau alimentaire et le débit de vapeur dans un des générateurs de vapeur.

 

Comme la tuyauterie contenait de l’eau à 140 °C et 9.5 bars, cette rupture a conduit à un relâchement de vapeur et d’eau liquide à haute température (100°C) poussées par la vapeur en formation, ce qui l’a projetée dans la salle des machines.

 

200 personnes se trouvaient dans ce bâtiment. Parmi elles, quatre ont été tuées et sept blessées (dont 2 dans un état critique), toutes d’une même société participant habituellement aux travaux d’arrêt de tranche.

 

Les capteurs de radioactivité ambiante n’ont montré aucune augmentation d’activité ce qui confirme que la vapeur n’était pas ou peu radioactive.

 

La paroi de la canalisation qui a cédé était corrodée probablement par le phénomène d’érosion corrosion qui avait été à l’origine d’un accident similaire en décembre 1986 à la centrale américaine de Surry 2 en Virginie. A Mihama, une épaisseur résiduelle de 1.4 mm d’épaisseur a été mesurée au lieu des 10 mm initiaux, alors qu’une épaisseur minimum de 4.7 mm était nécessaire pour assurer l’intégrité de la tuyauterie (Figures 3 et 4).

 

Vue de l’implantation du débitmètre en amont de la section rompue

Figure 3 : Vue de l’implantation du débitmètre en amont de la section rompue

Schéma de la zone avec débitmètre et rupture correspondant à la figure 3

Figure 4 : Schéma de la zone avec débitmètre et rupture correspondant à la figure 3

 

La tuyauterie en acier noir n’avait jamais été contrôlée depuis la mise en service (1976) car elle n’était pas soumise à contrôle réglementaire. L’exploitant a indiqué que ce contrôle était prévu lors du prochain arrêt.

 

Des mesures par ultrasons auraient permis de détecter l’érosion de cette tuyauterie.